中國振動機械網訊:近日,上海世邦機器有限公司與蘇丹FGM金礦加工處理公司簽署協議,世邦機器將負責該公司位于蘇丹中北部的North Kurdufan金礦選礦生產線實驗、設計、建設及維護總包成套業務。內容包括負責該公司金礦實驗、選礦設計、系統安裝與維護程序調試,并對選礦質量及回報周期進行優化加速。生產線包括破碎磨礦系統、氰化浸出、碳吸附、解吸電解、金泥預處理、冶金等工藝系統。此外世邦機器將向North Kurdufan現場派遣專業操作和維護保養專家,依托世邦機器在尼日利亞的分公司為客戶提供服務。首批訂單定于7月中旬發貨。

再次合作 世邦機器采用全泥氰化炭漿最優工藝
據南非當地媒體報道,蘇丹2012年金礦產量突破50噸,同比增長48%,成為非洲第三大黃金生產國。歷史上,蘇丹金礦開采雖已累積了很長時間,但一般只做重選處理,造成資源的浪費和低收益。此外,由于蘇丹大產量金礦處理項目審批嚴格、項目審批投資周期長等客觀原因,當地投資商對供應企業的制造裝備能力、選礦工藝、設備性能,以及投資回報率都有更高的要求。
世邦機器和蘇丹FGM公司的合作從2011年便已開始。FGM曾選用了世邦機器一條HP220多缸液壓圓錐破生產線,世邦機器產品的穩定及高效性能使產量超出預期。上海世邦機器在非洲尼日利亞分公司業務經理Noah,于2012年對客戶進行回訪,并邀請客戶到中國考察。2013年FGM負責人帶領工程師一行6人到訪世邦機器,雙方就產量預期、技術工藝、投資風險等進行了縝密的洽談。據Noah介紹:“其中客戶最關注的是如何通過對生產線方案的調整和工藝優化縮短投資回報周期,在原礦品位不高的情況下,我們采取全泥氰化炭漿的最優工藝,針對實驗后氧化性泥礦的特點,采取針對性的工藝流程設計,包括縮短滲出時間,提高浸出率及原料適應性,使得選礦指標達到最大。在客戶參觀完生產基地和現場后,直接促成最終成交。”
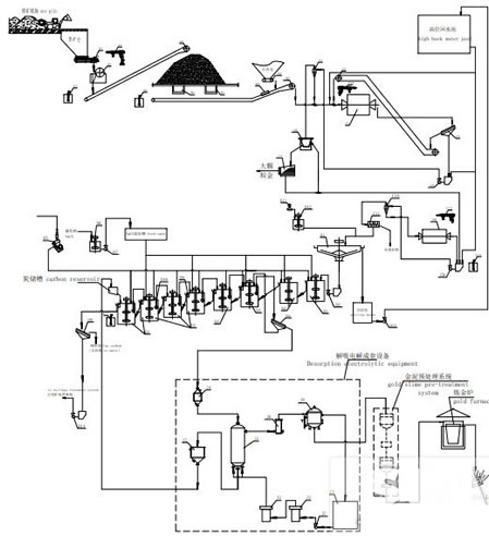
世邦機器提供的金礦生產線,多采用全泥氰化炭漿工藝,利用鄂破和圓錐破對原礦進行破碎后,通過球磨系統選出金顆粒,再經氰化浸出工藝產生游離金,然后經過碳吸附技術后,進行解吸電解和金泥預處理,再通過最終的冶金工藝,達到全程高效低耗,充分利用資源的效果。

此次雙方合作涵蓋從礦質實驗、工藝支持到全面安裝調試、維護保養服務的全方位碎磨浸選解決方案。世邦機器國際市場中心負責人表示:“世邦機器工藝技術與專家團隊的支持,必將提高North Kurdufan金礦選礦的生產能力和加快投資回報周期。同時,世邦機器將充分運用在類似工程項目中所積累的全球經驗,確保為FGM公司金礦選礦提供高水準的服務。”
兩公司合作常態化 是世邦機器國際化征途非洲站的延伸
中蘇于1959年建交,隨著中蘇兩國經貿合作不斷深入,蘇丹已成為中國在非洲重要的貿易伙伴。來自中國及法國的投資商在蘇丹投資礦山,成為為數不多取得金礦開采權的大公司之一,公司之間采礦、選礦設備的投資應用也是“口口相傳”,并由專業團隊進行集中考察。
“經過兩次合作,世邦機器產品已被當地客戶熟知并認可。”在被問及世邦機器在蘇丹市場的前景時,Noah分析到,“南蘇丹獨立后,其掌握了四分之三的石油資源,北蘇丹開始大力促進黃金和其他礦產資源的開采。如今世邦機器80%的客戶以投資人、經理、技術人員組成的團隊方式來訪考察,對于他們來說,急需全套實驗、設計、安裝的總包服務,這些都需專業團隊獨立、專注完成。此次合作,我們集團的研發中心、技術支持、法務等部門無縫及時服務,對客戶提出的專業問題進行詳盡分析解答,客戶更為認可我們的技術軟硬實力。此次合作是我們在蘇丹的開始,也必將是常態。”